Используя газ в печах, различных устройствах и установках, необходимо контролировать процесс его сжигания, чтобы обеспечить безопасную эксплуатацию и эффективную работу оборудования. При этом качественный и количественный состав газовой среды определяется с помощью приборов, называемых газоанализаторами. В табл. 1 приведены основные характеристики газоанализаторов для определения состава газа (СО, С02, 02) в печах.
Таблица 1. Основные характеристики газоанализаторов
Действие термомагнитного газоанализатора МН5130У4 основано на различии магнитных свойств газов, т. е. различной интенсивности их намагничивания. С увеличением температуры эти свойства изменяются.В основе действия автоматического газоанализатора ТП2221МУ4 лежит использование зависимости теплопроводности анализируемой газовой смеси от концентрации в ней С02, который по теплопроводности ниже других, не измеряемых компонентов смеси.
Газоанализаторы МН5130У4 и ТП2221МУ4 состоят из преобразователей изменения концентрации 02 или С02 в электрическую величину и вторичного измерительного прибора.
Рис. 1. Схема оптико-акустического газоанализатора ОА2109М: 1 — измерительная камера, 2 — микрофон, 3 — усилитель, 4 — измерительный прибор, 5 — обтюратор, 6 — источник инфракрасной радиации, 7 — рабочая камера
В оптико-акустическом газоанализаторе ОА2109М, структурная схема которого показана на рис. 1, используется зависимость изменения оптических свойств смеси от уровня концентрации определяемого компонента.
Рабочая камера 7, через которую проходит анализируемая газовая смесь, имеет два окна из материала, пропускающего инфракрасные лучи. Измерительная камера 1 также пропускает инфракрасные лучи и заполнена СО. Микрофон 2, установленный в измерительной камере, воспринимает колебания давления, возникающие в результате поглощения газом прерывистого потока инфракрасной радиации от источника 6. В микрофоне эти колебания преобразуются в электрический сигнал, который через усилитель 3 подается на измерительный прибор 4.
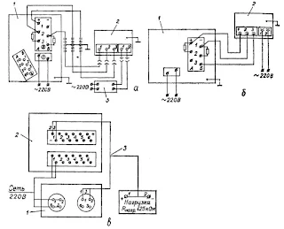
Монтаж и техническое обслуживание газоанализаторов
Электромонтаж газоанализаторов МН5130У4 выполняется по схеме, приведенной на рис. 2,а; ТП2221МУ4 — на рис. 2,б; ОА2109М — на рис. 2, в.
При монтаже преобразователей газоанализаторов необходимо иметь в виду следующее:
- отклонение блоков от вертикали не должно превышать 2° (проверяется по уровням);
- расстояние от преобразователя до измерительного прибора должно быть таким, чтобы сопротивление каждого соединительного провода не превышало 2,5±0,5 Ом;
- соединение преобразователя с газовой системой надо осуществлять металлической трубой внутренним диаметром 8 мм и толщиной стенок 1 мм; к концам соединительных трубок привариваются ниппели, вставленные в штуцеры преобразователя; до приварки ниппелей на трубки надеваются накидные гайки.
Рис. 2. Схема внешних соединений газоанализаторов: а — МН5130У4 (1 — панель внешних соединений, 2 — преобразователь, 3 — стабилизатор); б — ТП2221МУ4 (1 — электронный прибор, 2 — преобразователь); в — ОА2109М (1 — газоанализатор, 2 — электронный самопишущий прибор КСУ2-015, 3 — унифицированный выходной сигнал 0—5 мА)
При техническом обслуживании газоанализаторов раз в сутки контролируется расход анализируемой газовой смеси. Правильность показаний прибора типа ТП проверяется через трое суток, типа МН — через две недели, типа ОА — через пять суток. Для газоанализатора типа МН при этом обязательна также проверка чувствительности. Если чувствительность нормальна, стрелка прибора при пропускании воздуха должна установиться на контрольной красной отметке в конце шкалы. В противном случае надо ослабить гайку цангового зажима потенциометра и, вращая его ось отверткой, установить стрелку в требуемом положении.
Проверка исправности измерительного прибора газоанализатора типа ТП производится по схеме, показанной на рис. 3.
Рис. 3. Схема соединений для проверки исправности газоанализатора типа ТП: 1 — панель внешних соединений; R1, R2 — магазины сопротивлений; R3 — резистор на 30кОм±10%
Для этого сопротивления магазинов R1 и R2 подбирают так, чтобы стрелка измерительного прибора установилась на начальной отметке шкалы. Сопротивление Rл = 2,5±0,5 Ом, a R3 = 3 кОм. На магазине R1 устанавливают 4—8 Ом, а на магазине R2 (95 — R3) Ом; в процессе проверки сумма сопротивлений R1 и R2 остается равной 95 Ом. Затем с помощью магазинов R1 и R2 устанавливают стрелку измерительного прибора на конечную отметку шкалы
Определяют коэффициент К по формуле:
где L — длина шкалы в мм.
Если прибор исправен, то при изменении сопротивления R1 и R2 на 1 Ом в любой точке шкалы показания прибора должны изменяться на значение 100*К±0,5% от длины шкалы.
Исправность вторичного прибора газоанализатора типа МН проверяется по схеме (рис. 4), выполненной в виде равновесного моста; к точкам, обозначенным на схеме, подводится напряжение 6,3+0,3 В частотой 50 Гц.
Рис. 4. Схема соединений для проверки газоанализатора типа МН: R5 — резистор 30000+10% Ом; R3, R4 — магазины сопротивлений (R3+R4=95 Ом); R1, R2 — подгоночные резисторы измерительной линии (2,5 Ом каждая); Rр — реохорд прибора (90±0.1 Ом); ЭУ — электронный усилитель прибора
Проверка состоит в изменении сопротивлений магазинов R3 и R4 через 1 Ом и регистрации показаний проверяемого прибора. На магазине R3 устанавливают значение 4—8 Ом, чтобы стрелка стала на начальной отметке диапазона, при этом R4 = 95—R3. Затем сопротивление R3 постепенно увеличивают примерно до 90 Ом, а точное значение определяют конечной отметкой диапазона и одновременно уменьшают R4. В исправном приборе показания в любой проверяемой точке должны изменяться на 0,8—1,81% от диапазона показаний. Сведения о проверке газоанализатора записывают в таблицу 2.
Таблица 2. Сведения о проверке газоанализатора
Схема проверки газоанализатора типа ОА по контрольной смеси показана на рис. 5.
Рис. 5. Схема проверки газоанализатора ОА2109М: 1 — газоанализатор, 2 — ротаметр РС-ЗА, 3 — баллон, 4 — вентиль точной регулировки, 5 — стеклянный переходник, 6 — фильтр-осушитель
Соединение элементов схемы выполняется из вакуумной резины. Вентилем 4, установленным на баллоне 3, производят регулировку расхода смеси, контролируя его с помощью ротаметра 2. Показания газоанализатора контролируют в течение 20 минут по записи на диаграммной ленте прибора.
При техническом обслуживании оптико-акустического газоанализатора наружную поверхность окон газовых камер очищают кисточкой, а внутреннюю поверхность рабочей камеры — батистовой тканью, смоченной спиртобензольной смесью. При этом необходимо следить, чтобы смесь не попала на клеевой шов камеры.
Характерные неисправности газоанализаторов, их возможные причины и способы устранения приведены в табл. 3.
Таблица 3. Характерные неисправности газоанализаторов и способы их устранения









Комментариев нет:
Отправить комментарий