При параллельной работе генераторов переменного тока возникает необходимость в распределении активной и реактивной нагрузок между ними. Реактивная нагрузка распределяется изменением э. д. с. путем воздействия на возбуждение генераторов, активная — изменением вращающего момента за счет изменения подачи топлива (пара) в первичные двигатели. Следовательно, распределение реактивной нагрузки выполняется регуляторами напряжения, а активной — регуляторами частоты вращения.
В настоящее время имеется несколько методов распределения активной нагрузки между параллельно работающими генераторами. В судовых электростанциях используют: метод статических характеристик, метод ведущего генератора и метод смещения статических характеристик; иногда эти методы используют совместно.
Метод статических характеристик применим тогда, когда все генераторные агрегаты снабжены регуляторами частоты вращения со статическими характеристиками.
Метод ведущего генератора применяют, если требуется, чтобы при изменении нагрузки в установившемся режиме частота в сети поддерживалась строго постоянной. В этом случае один из агрегатов (ведущий) имеет регулятор частоты вращения с астатической характеристикой, а остальные — со статическими характеристиками. Генераторные агрегаты со статическими характеристиками обычно полностью загружены и в установившемся режиме имеют неизменную нагрузку. Все изменения нагрузки на станцию воспринимает ведущий генератор.
Рис. 1. Блок-схема устройства типа УРЧН: ТН — трансформаторы напряжения; ТТ — трансформаторы тока; СРЧВ — серводвигатель регулятора частоты вращения; ДАТ — датчики активного тока
Метод смещения статических характеристик широко распространен на судах. Если все генераторные агрегаты имеют регуляторы со статической характеристикой, то достаточно точно активные нагрузки при одинаковых мощностях агрегатов распределяются при условии совпадения регулировочных характеристик первичных двигателей. Добиться совпадения характеристик в точке, соответствующей данной нагрузке, можно либо изменением угла наклона характеристик, либо изменением уставок регуляторов частоты вращения вала первичных двигателей.
В последнем случае характеристики перемещаются параллельно самим себе, что положено в основу метода смещения статических характеристик. С помощью этого метода создается возможность в установившемся режиме поддерживать частоту цепи постоянной при статических характеристиках регуляторов, т. е. имеет место астатическое регулирование при статических характеристиках.
В современных судовых электроэнергетических системах метод смещения статических характеристик реализуется устройствами распределения активных нагрузок типа УРЧН (в дальнейшем будет применяться устройство типа УРМ), которые воздействуют на уставки регуляторов частоты вращения вала первичных двигателей с помощью серводвигателей синхронизации.
САР частоты и распределения активной нагрузки типа УРЧН (рис. 1) состоит из трех отдельных блоков: датчика частоты (типа УРЧН-1Ч), датчика активного тока (типа УРЧН-1Д) и усилителя, который имеет четыре модификации (УРЧН-1У1, УРЧН-1У2, УРЧН-1У3; УРЧН-1У4).
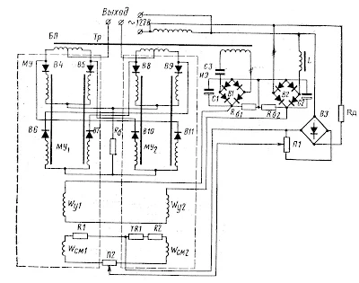
Датчик частоты типа УРЧН-1Ч (рис. 2) состоит из блока питания БП, измерительного элемента частоты ИЭ и двухтактного магнитного усилителя МУ.
Рис. 2. Схема датчика частоты
Блок питания состоит из трансформатора (Тр), выпрямителя В3, резистора Rd, потенциометра П1 и обеспечивает питание магнитного усилителя МУ и измерительного элемента частоты ИЭ.
Измерительный элемент частоты состоит из двух частотных контуров. Один контур (с емкостью) включает конденсатор СЗ, выпрямитель В1 с фильтрующим конденсатором С1, балластный резистор Rб1.
Другой контур (с индуктивностью) состоит из катушки с сердечником L, выпрямителя В2 с фильтрующим конденсатором С2, балластного резистора Rб2. Параметры катушки L и конденсатора СЗ подобраны так, что при номинальной частоте выпрямленные токи контуров, протекающие по одинаковым балластным резисторам Rб1, Rб2, равны по величине и противоположно направлены.
Поэтому напряжение на выходе измерительно элемента частоты, определяемое как разность падений напряжений на резисторах Rб1 и Rб2, равно нулю. При отклонении частоты от заданного значения (уставки) сопротивления контуров ИЭ изменятся, вследствие чего ток в одном контуре увеличится, а в другом — уменьшится.
Соответственно, на одном балластном резисторе падение напряжения станет больше, чем на другом. На выходе ИЭ появится напряжение той либо иной полярности, в зависимости от того, уменьшилась или увеличилась частота по сравнению с заданной. Это напряжение подается на обмотки управления Wy1 и Wу2 двухтактного магнитного усилителя датчика частоты, на выходе которого появляется напряжение определенной величины и соответствующей полярности.
Двухтактный магнитный усилитель с выходом на постоянном токе состоит из двух однотактных усилителей МУ1 и МУ2 с внутренней положительной обратной связью, включенных по мостовой схеме.
Одна диагональ моста замкнута через балластный резистор Rб, вторая (между средними точками питающих обмоток трансформатора Тр) является выходом датчика частоты. Рабочие обмотки и выпрямители одного и того же однотактного усилителя включены в противоположные плечи моста, поэтому рабочие обмотки состоят из двух частей. Последовательно с рабочими обмотками включены выпрямители В4—B11 обеспечивающие внутреннюю положительную обратную связь и постоянный ток на выходе.
Обмотки управления Wy1, Wy2 включены последовательно и встречно, а обмотки смещения Wсм1, Wсм2 — параллельно и согласно.
Причем, в каждом усилителе поток, создаваемый обмоткой смещения, и поток обратной связи направлены встречно. Резистор TR1 служит для тепловой компенсации. При отсутствии сигнала в обмотках управления ток на выходе МУ, определяемый как разность токов усилителей МУ1 и МУ2, равен нулю, что достигается соответствующим подбором смещений усилителей с помощью потенциометров П1 и П2.
При появлении тока в обмотках управления поток, созданный этим током, в одном магнитном усилителе (например, МУ1) направлен согласно с потоком смещения, а в другом — встречно.
Тогда МУ1 еще больше размагничивается (ток уменьшается), а МУ2 намагничивается (ток увеличивается) и через нагрузку, подключенную к выводам выхода датчика частоты потечет ток, равный разности токов МУ1 и МУ2. При этом в МУ1 ток проходит в один из полупериодов питающего напряжения через полуобмотку трансформатора Тр, выпрямитель В4, рабочую обмотку левого сердечника, балластный резистор Rб, другую рабочую обмотку левого сердечника, выпрямитель В6, полуобмотку трансформатора Тр, вывод (клемму) 2 выхода, нагрузку, вывод (клемму) 1 выхода, полуобмотку трансформатора Тр.
В этот же полупериод в МУ2 ток проходит через полуобмотку трансформатора Тр, выпрямитель В8, рабочую обмотку левого сердечника, балластный резистор Rб, другую рабочую обмотку левого сердечника, выпрямитель В10, полуобмотку трансформатора Тр, вывод 1 выхода, нагрузку, вывод 2 выхода полуобмотку трансформатора Тр. В другой полупериод питающего напряжения токи через нагрузку от МУ1 и МУ2 будут протекать в тех же направлениях, а в усилителях — через рабочие обмотки правых сердечников. При перемене полярности тока в обмотках управления изменится полярность на выходе магнитного усилителя (датчика частоты).
Датчик активного тока типа УРЧН-1Д (рис. 3) состоит из: трансформатора питания (ТН), включенного на напряжение генератора; согласующего трансформатора (ТС), получающего питание от трансформатора тока (ТТ), установленного на шине генератора; разделительных трансформаторов ТП1, ТП2; выпрямительных мостов В1, В2; согласующего резистора R; добавочных резисторов Rд и балластных резисторов Rб1 и Rб2.
Рис. 3. Принципиальная схема датчика активного тока
Принцип действия датчика поясняет векторная диаграмма (рис. 4). При холостом ходе генератора (рис. 4, а) напряжения U'1 и U'2; равны по величине, поэтому напряжение на выходе датчика Uвыx = U'2 — U'1 равно нулю. При активной нагрузке нарушается равенство напряжений U2' и U'1 (рис. 4, б) и на выходе датчика появляется напряжение, пропорциональное активной нагрузке.
Первичная обмотка трансформатора ТН (см. рис. 3) включена в три фазы, а трансформатор тока ТТ включен в одну фазу. Включением добавочных резисторов Rд достигается изменение амплитуд напряжений фаз С и В и искусственно создается нулевая точка (рис. 4, в), благодаря чему при активной нагрузке генератора (cos ф = 1) фазы напряжения питающего трансформатора ТН и тока вторичной обмотки согласующего трансформатора ТС совпадают.
Усилители типов УРЧН-1У1, УРЧН-1У2, УРЧН-1УЗ, УРЧН-1У4 предназначены для усиления мощности сигналов датчика активного тока и частоты до значений, необходимых для управления серводвигателями, изменяющими уставку регуляторов частоты вращения вала первичных двигателей.
Эти усилители предназначены для управления:
- усилитель УРЧН-1У1 — серводвигателем постоянного тока независимого возбуждения типа СЛ261 (110 В, 0,5 А);
- усилитель УРЧН-1У2 — двигателем постоянного тока последовательного возбуждения типа СЛ563 (110 В, 1,5 А);
- усилитель УРЧН-1УЗ — двигателем постоянного тока независимого возбуждения типа СЛ281 (24 В, 2,4 А);
- усилитель УРЧН-1У4 — двухфазным асинхронным двигателем типа ЗАСМ-400 (50 Гц, 127 В, 0,5 А).
Рис. 4. Векторные диаграммы токов и напряжений измерительной части датчика активного тока типа УРЧН-1Д: U'a, U'b, U'c - напряжения фаз; U'ab, U'bc, U'ca - линейные напряжения; Ia - активная составляющая тока фазы A; U'b, U'c — напряжения фаз при включении добавочных сопротивлений
Все усилители имеют по два каскада усиления, двухтактные и выполнены по дифференциальной схеме с внутренними положительными обратными связями.
Схема усилителя типа УРЧН-1У1 (рис. 5). Первый каскад усиления состоит из усилителей 1У1 и 1У2, а выходной каскад из усилителей 2У1 и 2У2, выполненных по схеме быстродействующих усилителей без обмоток управления и представляющих собой дроссели с обмотками, разделенными на две части.
Обмотки управления усилителя W1y и W2y, а также W'ly и W'2y соединены между собой последовательно и встречно. Потенциометры П1 и П2 служат для подбора смещения усилителей.
При отсутствии тока в обмотках управления магнитный поток, создаваемый обмотками смещения Wсм1 и Wсм2, включенными между собой параллельно и согласно, запирает оба плеча магнитного усилителя.
При появлении тока управления определенной полярности в одном плече усилителя первого каскада (1У1, 1У2) происходит вычитание ампер-витков обмоток управления и смещения, а в другом — сложение, что приводит к открытию первого из них и к еще большему закрытию второго. Напряжение с первых каскадов усилителя (1У1, 1У2), подаваемое на резисторы связи Rс1 и Rс2 находится в противофазе с напряжением рабочих обмоток выходных каскадов.
При отсутствии выходного сигнала в каждый полупериод питающего напряжения выпрямленный ток разветвляется в обе обмотки усилителя 2У1 (2У2), не создавая постоянного потока внутренней обратной связи. При появлении сигнала усилитель одного из первых каскадов открывается (например, 1У1) и на резисторе Rc1 появляется напряжение, препятствующее разветвлению тока в обе обмотки усилителя 2У1 выходного каскада.
Рис. 5. Принципиальная схема усилителя: СД — серводвигатель; ДАТ — датчик активного тока; ДЧ — датчик частоты; ТН — трансформатор напряжения
В один из полупериодов питающего напряжения ток проходит по цепи: вывод 3 трансформатора ТП, выпрямитель В1, якорь серводвигателя, выпрямитель В3, обмотка 7—8 одного из дросселей, выводы 8—7 трансформатора ТП, выпрямитель В3, резистор Rб, выпрямитель В1, обмотка 5—6 того же дросселя, вывод 4 трансформатора ТП.
Магнитное поле, созданное током, намагничивает сердечник дросселя, индуктивное сопротивление его обмоток при этом резко уменьшается и все питающее напряжение оказывается приложенным к обмотке якоря серводвигателя, подключенного к клеммам 7—8 усилителя. В другой полупериод питающего напряжения ток проходит по обмоткам 1—2, 3—4 второго дросселя. При изменении полярности сигнала управления открывается усилитель первого каскада 1У2 и еще больше закрывается усилитель 1У1, что приводит к изменению тока в якоре серводвигателя и направления его вращения. Обмотка независимого возбуждения серводвигателя получает питание от постороннего источника неизменной полярности.
Рис. 6. Принципиальная схема подключения блоков системы автоматического регулирования частоты и распределения активных нагрузок (УРЧН)
Как следует из однолинейной схемы подключения блоков системы УРЧН (рис. 6), датчики активного тока ДАТ и усилители МУ устанавливают для каждого агрегата, а датчик частоты ДЧ только для агрегата, который выбран в качестве «базового» (в нашем случае первый). Включение системы УРЧН происходит сразу же после включения генераторов на параллельную работу — блок-контактами селективных автоматов А. При этом выходы датчиков активного тока всех работающих генераторов включены по дифференциальной схеме на обмотки управления магнитных усилителей. Датчики измеряют активную составляющую тока в цепи своего генератора, и результирующий ток, представляющий собой разность токов датчиков, протекает по обмоткам МУ, кроме усилителя «базового» генератора. От каждого усилителя получает питание серводвигатель СД, связанный с регулятором частоты вращения вала соответствующего первичного двигателя ПД.
Если активные нагрузки параллельно работающих генераторов распределены пропорционально их мощностям, то напряжения на выходе всех ДАТ равны, ток в обмотках МУ отсутствует и серводвигатели СД неподвижны. Если активная нагрузка распределена непропорционально, то на выходе датчиков перегруженных генераторов напряжение будет выше, чем у датчиков недогруженных генераторов.
В обмотках управления МУ появятся токи, полярность которых зависит от того, перегружен или недогружен данный генератор по сравнению с остальными. В результате серводвигатели начинают вращаться и так изменяют уставки регуляторов, что регулировочные характеристики недогруженных генераторов перемещаются параллельно себе вверх, а перегруженных генераторов — вниз. Это приводит к восстановлению пропорционального распределения активных нагрузок между генераторами.
Выбирают «базовый» генератор произвольно, путем выключения питания усилителя. При отключенном питании МУ «базового» генератора его характеристика в установившемся режиме (рис. 7, а) является геометрическим местом точек пересечения регулировочных характеристик всех параллельно работающих агрегатов при изменении нагрузки от Р1 до Р2. Если требуется, чтобы частота в цепи поддерживалась с требуемой точностью, которую не могут обеспечить штатные регуляторы, то на выход МУ «базового» генератора вместо датчика активного тока подключается датчик частоты. Сигнал от датчика частоты поступает на выход усилителя, который питает серводвигатель, изменяющий уставку регулятора частоты вращения «базового» генератора.
Рис. 7. Регулировочные характеристики агрегатов при отключенном (а) и включенном (б) датчике частоты устройств УРЧН
Перемещение статической регулировочной характеристики «базового» агрегата вызывает рассогласование в распределении активной нагрузки между генераторами, что приводит в действие серводвигатели остальных агрегатов. В дальнейшем работа системы УРЧН протекает аналогично описанной ранее. При подключенном датчике частоты изменение нагрузки от P1 до Р2 приводит (рис. 7, б) к перемещению всех характеристик из точки а в точку б. Регулирование при этом астатическое, т. е. в установившемся режиме, благодаря смещению характеристик частота остается неизменной. Если требуется, чтобы частота мало изменялась и в переходных режимах, то целесообразно использовать двухимпульсные регуляторы частоты.
Наглядное видео автоматического распределения активной и реактивной нагрузки между параллельно работающими генераторами системой JRCS JACOM-55.







Комментариев нет:
Отправить комментарий